产品总汇
HRW12高压跌落式开关
-
概述:
跌落式熔断器是配电线路分支线和配电变压器最常见的一种短路保护开关。它具有经济、操作方便、适应户外环境性强等特点,被广泛应用于配电线路和配电变压器一次侧作为保护和进行设备投、切操作之用。安装在配电线路分支上,可缩小停电范围。因其有一个明显的断开点,具有了隔离开关的功能,给检修线路和设备创造了一个安全作业环境,增加了检修人员的安全性。带拉负荷的跌落式熔断器,还配有弹性辅助触头和灭弧罩,用以分合额定负荷电流。
用途及执行标准:
本产品使用于10~35kV配电线路分支线和配电变压器一次侧,用于过载和短路保护,分合额定负荷电流。
本产品型号按JB/T8321-1996《交流高压熔断器型号编制办法》的规定进行编制,产品参数按GB15166.3-1994《交流高压熔断器 喷射式熔断器》标准执行。对该标准中未明确定义的重要参数及配置方式,按JB/DQ2139-1986《10-35kV户外交流高压跌落式熔断器暂行技术条件》的要求修正执行。
使用条件:
* 环境温度:不高于+40℃,不低于-30℃;
* 海拔高度:不超过1000m;(1000m以上可按GB311.1-1997进行修正);
* 电源频率:50±2Hz;
* 烈度:7度以下
* 最大风速:35m/s
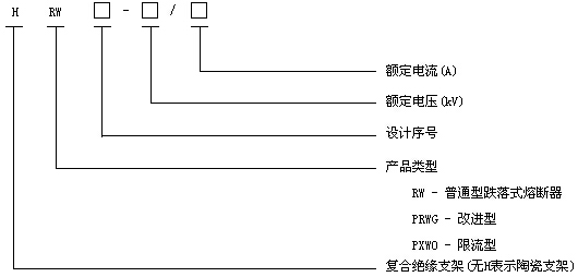
型号定义:
本产品型号按JB/T8321-1996《交流高压熔断器型号编制办法》规定进行定义,具体如下:





























